您好!欢迎访问 常州市百得干燥工程有限公司 官网!脉冲真空、闭路循环干燥设备的老牌生产厂家及大型工程整体解决方案提供商!
| 联系我们 | 网站首页

常州市百得干燥工程有限公司

—— Changzhou Baide Drying Engineering Co., Ltd ——

联系电话
0519-8918 6676
当前位置:首页 > 新闻中心 > 技术中心

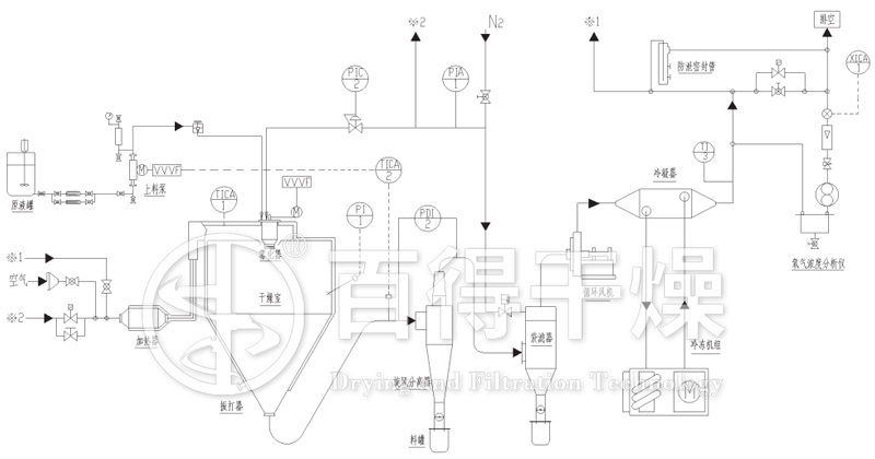
闭式循环喷雾干燥机在制备超细纳米粉体材料中的应用

信息来源:本站 | 发布日期: 2020-08-24 09:59:35 | 浏览量:880831

      随着功能粉体材料、复合粉体材料、陶瓷材料在国民经济中应用范围的不断扩大,对粉体材料本身性能的要求也越来越严格, 从而促进了高新功能粉体材料制造技术的迅速发展。因此,超细纳米粉体材料制备中的超微细化、高纯度化、成分控制、形状控制、表面改性等生产工艺的专用设备已成为研究热点。


闭式循环喷雾干燥机 基本原理及工艺设备
      闭式循环喷雾干燥机是从料液中获得超细纳米粉体的一种较好的方法,料液的形式可以是溶液、悬浮液、乳浊液等裂可以输送的液体。其基本原理是利用雾化器将一定浓度的料液喷射成雾状液滴,落入一定流速的热气流中,使之迅速干燥,获得粉状产品。
      闭式循环喷雾干燥机的具体过程:加热器产生的热气(热干燥介质)经热风管道从干燥塔的顶部进入塔内,与此同时,进样泵送来的料液经雾化喷嘴喷射成极细的球形雾滴,落于一定流速的热气流中进行热交换,由于雾滴微细,表面积对体积比率很大,使溶剂迅速蒸发,干燥和成粒过程于瞬间完成。干燥后的成品料从塔体下锥形如料口进入旋风分离器,与干燥介质分离后收集于产品接收器,热废气经引风机由排气口排出。


闭式循环喷雾干燥机 技术特点
    (1) 喷雾干燥可使造粒、干燥一步完成,生产过程简单,操作控制方便,适用于连续化工业生产,易实现自动化。
    (2) 干燥速率高、时间短,对热敏性成分影响较小,因而特别适用于热敏性物料的于燥。
    (3) 喷雾干燥时,料液是在不断搅拌状态下喷成雾化分散体,瞬间完成干燥,因此均匀度较好。
    (4) 在喷雾干燥中,由于溶剂迅速气化,成品为疏松的细小颗粒,在与溶剂接触时,溶剂易进入颗粒内部,不需进一步处理也可以获得好的分散和好的溶解性。
    (5) 由于喷雾干燥是一种连续的密闭式生产,使产品纯度高,杜绝了在生产环境中暴露及与操作者接触的机会,减少了环境污染。

闭式循环喷雾干燥机在制备超细纳米粉体颗粒度分布控制
    (1) 料液浓度的影响
      高浓度料液所得微粒粒径比低浓度料液要大。这是因为料液浓度是影响雾滴形成和大小的重要物性参数。浓度高,相应的固体含量高,粘度大,形成雾滴所需的能量也就高。另外,浓度高的溶液所得颗粒易出现团聚现象。
    (2) 进料速率的影响
      随着进料速率的增加,粒度有逐渐增大的趋势。这可能是由于在其它条件相同的情况下,进料速率增大时,被雾化的液滴直径增大,较大雾滴包含较多的溶质,因此形成的粉体颗粒粒径就相应较大。
    (3) 干燥温度的影响
      干燥温度可分为进口温度和出口温度,其中进口温度较为重要。低温时所得微粒的粒径比高温时大,粒径分布也宽,即在其它条件不变的情况下,温度较低时,溶液雾滴达到过饱和的时间延长,瞬间成核速度降低,成核数量减少,因此,所得微粒粒径增大。随着温度的升高,溶剂蒸发速度加快,液滴达到过饱和态的时间缩短,故形成的微粒粒径相应减小,粒径分布变窄。

      超细纳米粉体专用闭式循环喷雾干燥机通过设备改进及工艺设计的多样化,使喷雾干燥技术一改过去单一的应用现状,逐步向多功能组合式的方向发展,使其适于在纳米磁性材料、纳米陶瓷材料、纳米润滑材料、纳米催化剂、纳米复合材料等方面的研究及应用。

相关文章
相关产品

Top